-
2022-12-02干式變壓器怎樣通過各種聲音的異常來判斷故障
-
2022-12-02干式變壓器安裝要注意問題
-
2022-12-02上海明翰介紹干式變壓器并聯均流技術
-
2022-12-02明翰變壓器淺談變壓器的規格和型號是什么?規格和型號是如何制定的呀?
油浸式變壓器系列
1.產品簡介:
地埋式箱式變電站采用分體組合式結構,由地埋式變壓器、預制地坑、燈箱結構的低壓配電柜組成,把高壓及變壓器單元埋于地表以下,不占用地表面積,大大減少高壓危險和電磁輻射。地表以上是媒體廣告燈箱,把低壓配電柜隱藏在燈箱內,成為美化城市的一大亮點,其地表占地面積僅為傳統歐式箱變的1/5。另外,其媒體廣告燈箱采用節能長壽的LED發光源,比傳統光源節電80%。故非常適用于路燈照明、綠化帶、機場、商業中心、市政廣場、旅游景區、高速公路、住宅小區等場所,是一種新型節能環保的配網方式,與國家倡導的建設”節約型社會“非常吻合。
2.執行標準:
2.1GB/T 17467 高壓/低壓預裝式變電站
2.2DL/T 537高壓/低壓預裝式箱式變電站選項用導則
2.3 JB/T 10217 組合式變壓器
2.4 GB72511低壓成套設備和控制設備分型式試驗和部分型式試驗成套設備
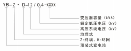
3.型號及含義:
4.產品特點:
4.1 現場施工量少:地埋式箱式變電站采用分體組合式結構,由地埋式變壓器、預制地坑、燈箱結構的低壓配電柜組成,產品在廠內進行預裝配,使現場施工量大大減少。
4.2節能降耗、運行成本低:變壓器采用S13或SH15非品合金變壓器,其空載損耗分別比S11系列降低30%和80%之多,高壓單元與變壓器安裝在預制地坑內埋于地表以下,僅僅只低壓配電柜以燈箱結構形式置于預制基礎上,安全性更高。其地表占地面積僅為傳統歐式箱變的1/5,故可更深入負荷中心,節約了低壓線路損耗及低壓電纜投資。
4.3 保護全:高壓單元采用兩工位或四工位油漫式負荷開關內置于地埋式變壓器內,變壓器采用插入式熔斷器進行全范圍保護,更換方便:高壓進線采用可觸摸全密封全屏蔽電纜插拔件,安全性高。
4.4 可浸水運行:變壓器箱沿采用全焊死結構,高低壓進出線采用雙重密封結構,保障變壓器無滲漏不良,故可短期漫水運行,為避免洪澇災害等天氣造成的地表水倒灌引起長期浸水運行,其預制地坑底部設有低于箱底安裝面的集水池及自動排水裝置,通過液位傳感器可自動將箱內的積水排干凈,保障了用電安全
4.5 獨特的通風散熱設計:針對地下特殊的散熱條件,變壓器采用管片式散熱器、預制地坑采用波紋板結構以增加輻射及傳導面積,在廣告燈箱底部設置有足夠的通風散熱孔,以保障變壓器的自然通風散熱條件,并配有管道式通風散熱裝置,在變壓器超負荷運行時可實現自動或手動啟動強風冷裝置,以保障變壓器低溫運行。
4.6 安全:高壓部分全部埋于地表以下,低壓柜采用雙重防護門結構,即使燈箱外門被破壞,低壓柜內門防護等級仍然不低于IP33,低壓柜內裝有防盜報警裝置,當燈箱外殼遭受撞擊、破壞時會自動報警,能有效的保護人身安全及用電安全。
4.7 智能化、可實現遠程通信:當配置帶通信接口的溫度控制器及帶GPRS負荷控制終端設備時,可實現遠程監控、數據采集、數據分析,實時監測設備各點溫度、負荷大小、功率因數等電量,減少運行維護成本.
5.使用條件
5.1周圍空氣溫度:最高氣溫:+40C,最熱月平均氣溫:+30C,最高年平均氣溫:+20C.
最低氣溫: -20“C(戶外),最大日平均溫差: 25K。
5.2海拔高度:≤1000m(高于此海拔時須做高海拔修正)。
5.3濕度:日平均相對濕度 不大于95%,月平均相對濕度 不大于90%。
5.4 風壓:不大于700Pa。
5.5安裝環境:
(1)安裝地點的傾斜度:<3”。(2)耐地震能力:地面水平加速度:低于3.0m/s’,地面垂直加速度:低于1.5m/s’,安全系數1.67以上(3)周圍空氣應無腐蝕性或可燃性氣體、水蒸汽等明顯污染,并無劇烈振動。5.6 對于特殊運行環境,如:高濕度、溫度變化較大的氣候環境,具有11級以下污穢、震動,設計中應作一些特殊處理。







